HKCGY/J 智能型過電壓抑制(聚優)保護裝置說明書
HKCGY/J 智能型過電壓抑制(聚優)保護裝置說明書
產品概述
我國3~35KV系統中存在如下幾種過電壓:斷路器動作工程中產生的操作過電壓、電容元件和非電性電感在一定條件下產生的諧振過電壓、雷擊時產生的大氣過電壓和單相接地時產生的弧光過電壓等。目前尚無針對這些過電壓的完整的保護方案,從而會發生電纜放炮、電動機緣擊穿、避雷器爆炸和電壓互感器燒毀等事故。此類事故發生的原因,除了與系統中安裝的過電壓保護裝置的性能有關外,系統本身的復雜性對過電壓裝置的選擇有著重要影響,對于不同的系統,選擇過電壓保護時需要考慮系統輸配電線路的類型,輸配電線路的網絡結構,負載的性質和系統的接地方式等。
技術參數
?額定電壓:3、6、10、20、35kV
?方波電流:200、400、600、800、1000A
?額定頻率:50(60)HZ
?通訊接口:RS485
適用范圍
智能型過電壓抑制(聚優)保護裝置適用于3~35kV中壓電力系統;
智能型過電壓抑制(聚優)保護裝置適用于中性點不接地、中性點經消弧線圈接地的電力系統;
并可替代電壓互感器柜、專用避雷器柜。
工作原理
過電壓抑制(聚優)裝置采用我公司研制的專用原件—大容量綜合過電壓保護器,能夠有效的平緩過電壓的上升前沿并削平電壓尖峰,并能夠耐受過電壓產生的超大能量,該專用元件與本公司生產的過電壓保護器及消弧柜的保護特性相匹配,可以全面消除系統過電壓保護死區。
過電壓抑制(聚優)裝置在正常運行時,柜內智能微機裝置實時不間斷的檢測PT提供的電壓信號,一旦發生PT斷線、過壓欠壓、低電壓、諧振、弧光接地等現象,智能微機裝置利用DSP高速、重復的數據處理能力實現傅立葉分析通過對電壓互感器PT的二次電壓進行采集、判斷及時準確的對系統各種狀態進行分析,判斷出系統故障情況,并顯示故障類別,輸出相應的開關量接點信號,用于報警。同時利用MCU的強大邏輯運算能力快速實現液晶顯示,遠程通訊和數據保護等功能。
當系統出現諧振,消諧抑制柜智能微機裝置根據系統諧振的不同頻率實現快速動作,輸出相應的開關量接點用于報警,并快速實現液晶顯示。
過電壓抑制(聚優)裝置具有RS485通訊接口,配有標準的Modbus通訊規約,與用戶微機監控系統實現數據遠距離通訊和數據傳送。
主要部件功能
?智能微機裝置
智能微機裝置根據電壓互感器提供信號,一旦發生PT斷線、過壓、欠壓、低電壓、諧振、弧光接
地等現象,智能微機裝置利用DSP高速、重復的數據處理能力實現傅立葉分析,通過對電壓互感器的
二次電壓進行采集、判斷,及時準確地對系統各種狀態進行分析。遠程通訊和數據保護功能。
?高壓隔離開關或高壓隔離手車
用來控制裝置的投運和退出,在裝置需要檢修或調試時,與系統隔離并形成明顯的斷開點。
?電壓互感器
為系統中的保護及計量設備提供電壓信號,為裝置提供被保護系統的二次電壓和輔助電壓信號。
若選用我公司專用的電壓互感器,還可最大可能避免鐵磁諧振。
?大容量綜合過電壓保護器
大容量綜合過電壓保護器專門為過電壓抑制(聚優)裝置研制的過電壓保護功能,能夠抑制過電壓尖峰,該過電壓保護裝置采用特制的氧化鋅閥片,能夠大大降低殘壓值,將相對地和相與相之間的各
種過電壓限制在設備絕緣允許范圍內。
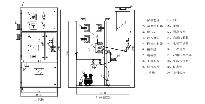
產品結構
產品設計符號
產品特點
?該裝置根據不同用戶的系統參數進行設計生產;
?消除系統過電壓保護死區;
?吸收大能量的系統過電壓;
?取代PT柜,性價比高;
?實時監測母線電壓,具有帶電顯示功能;
?模塊化設計,結構緊湊,技術先進,高速DSP核處理器使運算實時性和動作準備性得以保證;
?實時監控系統狀態,對出現異常運行狀態做出準備判斷,并及時輸出相應的開關量接點信號用于報警;
?工業標準RS485通訊接口,可以向上位機傳送系統的運行狀態;
?故障追憶功能,顯示最近20次歷史故障記錄;
?具有良好的電磁兼容性適合在強電磁干擾的復雜環境中應用;
?雙硬件看門狗電路確保軟件運行的可靠性;
?中文液晶顯示,運行狀態清晰,菜單式操作,方便易用;
使用條件
?環境溫度:-40℃~+70℃;
?大氣壓力:80~110KPa
?空氣相對濕度:<90%(25℃)、50%(40℃);
?海拔高度:<2000m,高原型可達到4000m;
?安裝地點應具有防御風、雨、沙和防塵設施;
包裝和運輸
包裝:一般采用木箱包裝,柜體底座固定在包裝箱地板上。
運輸:不宜在三級以下公路長距離運輸,必要時可拆散包裝,重要配件應在進行處理后方可采用公路運輸。
儲存:長期不用時,應儲存在干燥、通風的倉庫內,不宜在室外儲存。

